VFD configuration help
- Ismacr63
- Offline
- Premium Member
-
Less
More
- Posts: 155
- Thank you received: 8
12 Dec 2025 16:03 #340003
by Ismacr63
VFD configuration help was created by Ismacr63
Hello, I've bought my first VFD, a Vevor A2 8015 1.5kW model, for a 0.75kW, 1000rpm motor for my mini lathe. I've configured the most basic options and added an external potentiometer and a 3-position switch for forward and reverse.
I'd like to add two momentary switches, one for start and one for stop. Is that possible with my VFD? Can anyone help me with this?
I've attached the manual.
I'd like to add two momentary switches, one for start and one for stop. Is that possible with my VFD? Can anyone help me with this?
I've attached the manual.
The following user(s) said Thank You: Todd Zuercher
Please Log in or Create an account to join the conversation.
- tommylight
-
- Away
- Moderator
-
Less
More
- Posts: 21540
- Thank you received: 7343
12 Dec 2025 16:08 #340005
by tommylight
Replied by tommylight on topic VFD configuration help
You already have that with the 3 position switch.
If you want to use momentary switches for it, might need to add relays.
If you want to use momentary switches for it, might need to add relays.
The following user(s) said Thank You: Ismacr63
Please Log in or Create an account to join the conversation.
- Ismacr63
- Offline
- Premium Member
-
Less
More
- Posts: 155
- Thank you received: 8
12 Dec 2025 18:25 #340008
by Ismacr63
Replied by Ismacr63 on topic VFD configuration help
That's true, but I'd like to have the buttons because that's the configuration I've had until now.
What kind of relay do I need?
What kind of relay do I need?
Please Log in or Create an account to join the conversation.
- tommylight
-
- Away
- Moderator
-
Less
More
- Posts: 21540
- Thank you received: 7343
12 Dec 2025 23:56 #340028
by tommylight
Replied by tommylight on topic VFD configuration help
Buttons, are they momentary or on/off ?
Please Log in or Create an account to join the conversation.
- Ismacr63
- Offline
- Premium Member
-
Less
More
- Posts: 155
- Thank you received: 8
13 Dec 2025 00:02 #340030
by Ismacr63
Replied by Ismacr63 on topic VFD configuration help
The buttons are momentary.
Please Log in or Create an account to join the conversation.
- NWE
-
- Offline
- Elite Member
-
Less
More
- Posts: 198
- Thank you received: 50
13 Dec 2025 04:50 #340036
by NWE
Replied by NWE on topic VFD configuration help
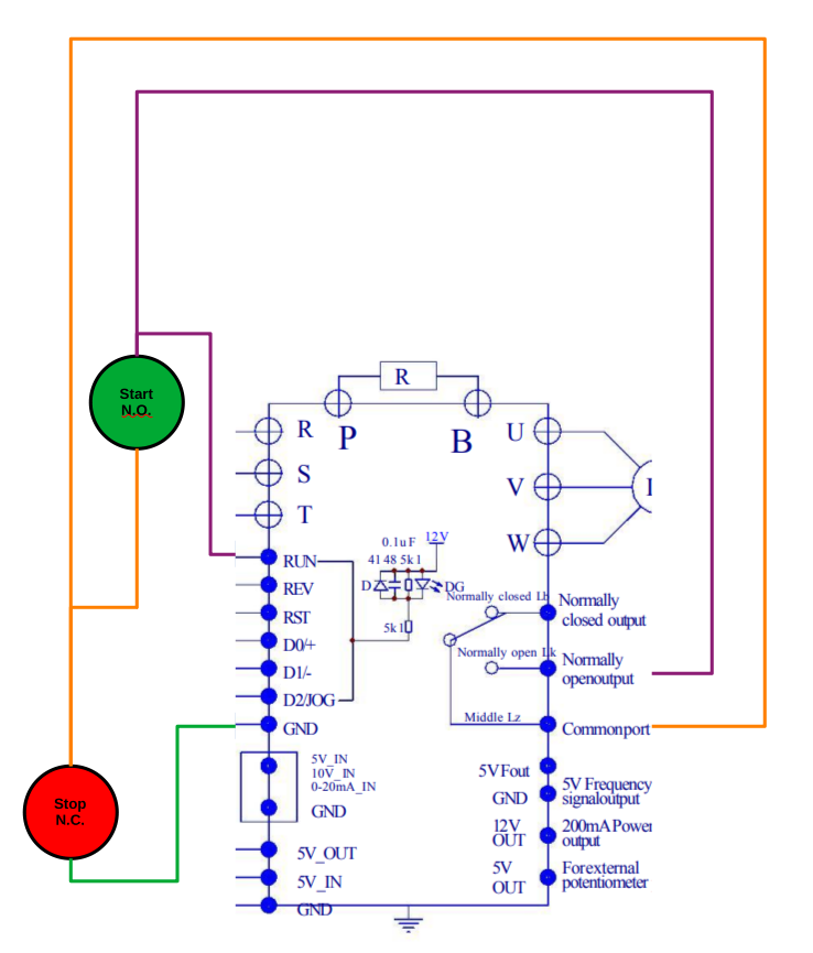
If you use a normally open start button and a normally closed stop button, it appears it could work to set parameter 28 = 2 to make its signal relay operate when the inverter starts. Then it should be possible to wire it similar to a contactor with an aux. contact.
The following user(s) said Thank You: tommylight, Ismacr63
Please Log in or Create an account to join the conversation.
- Ismacr63
- Offline
- Premium Member
-
Less
More
- Posts: 155
- Thank you received: 8
13 Dec 2025 16:05 - 13 Dec 2025 19:45 #340056
by Ismacr63
Replied by Ismacr63 on topic VFD configuration help
Thanks for your reply. That works fine, except I can't use the three-position switch for forward and reverse.
I've also noticed that when I press the stop button, I have to hold it down until the motor stops completely. If I release it before the motor stops, it doesn't stop and the RPMs increase again.
I'll keep this VFD (A2 8015) for a belt sander I'm building.
I bought another VFD, a Suswe SU600, for the lathe, and I'd like to do the same as with the other one: add a three-position switch for forward and reverse, and a start/stop button.
I've also noticed that when I press the stop button, I have to hold it down until the motor stops completely. If I release it before the motor stops, it doesn't stop and the RPMs increase again.
I'll keep this VFD (A2 8015) for a belt sander I'm building.
I bought another VFD, a Suswe SU600, for the lathe, and I'd like to do the same as with the other one: add a three-position switch for forward and reverse, and a start/stop button.
Last edit: 13 Dec 2025 19:45 by Ismacr63.
The following user(s) said Thank You: NWE
Please Log in or Create an account to join the conversation.
- Ismacr63
- Offline
- Premium Member
-
Less
More
- Posts: 155
- Thank you received: 8
27 Dec 2025 17:36 #340590
by Ismacr63
Replied by Ismacr63 on topic VFD configuration help
I received the Suswe SU-600 VFD today. I started by getting the motor to rotate. I configured it in Advanced Vector Control with the parameters from the motor's nameplate, but it's not producing any torque. What parameters would I need to configure to get good torque at low RPMs? The motor is rated at 0.86 kW, 380 V, 2.1 A, and 1000 RPM.
Please Log in or Create an account to join the conversation.
Moderators: piasdom
Time to create page: 0.096 seconds